金莎9001zz以诚为本

行业动态

了解最新公司动态及行业资讯

土壤淋洗修复属于什么工程呢

2018-06-23 00:57:55 307 编辑:admin 来源:本站
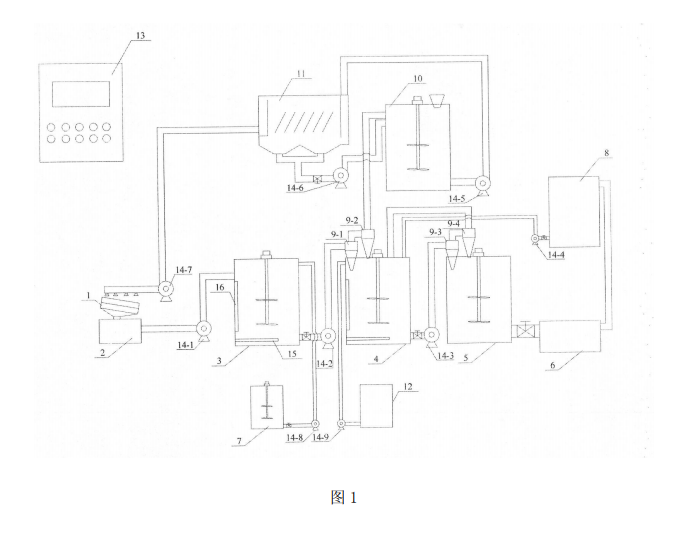
      目前,国内开发的大部分土壤淋洗设备也主要针对实验室研究,,这些设备直适合实验室理想条件下进行,无法将其直接放大应用与土壤修复工程中。普遍的土壤淋洗设备中淋洗池只采用搅拌机混均,淋洗时间较长且整套淋洗设备间歇运行,处理能力较低。因此需开发一种适用于我国土壤性质特点的高效、快速、处理量大、可实现自动化的淋洗修复工程化设备。针对现有土壤淋洗设备的不足,提供一种淋洗修复污染土壤的工程化设备,其可高效、快速的处理污染土壤。
土壤淋洗
     土壤淋洗修复污染土壤的工程化设备,属于土壤修复技术领域。本设备组成主要包括:湿式多级振动筛、泥水储罐、水力旋流器、加药罐、淋洗罐、水洗罐、浓缩罐、吸附净化罐、斜板沉淀池和带式压滤机。湿式多级振动筛、泥水储罐、淋洗罐依次相连;土壤淋洗罐通过水力旋流器与水洗罐相连;水洗罐通过水力旋流器与浓缩罐相连;浓缩罐与带式压滤机相连;吸附净化罐连接水力旋流器与斜板沉淀池;加药罐与淋洗罐相连。本实用新型设备具有操作简便、可控性强、适用范围广、去除效果良好、处理量大等优点,其设备参数可根据实际情况调整、优化,适用于工业污染场地的修复工程。

30

装备制造经验

立即免费获取土壤修复方案

为用户提供及时、高效、便捷的服务

在线咨询
金莎9001zz以诚为本环境希望与你携手,共创美好未来...
5