金莎9001zz以诚为本

行业动态

了解最新公司动态及行业资讯

污染场地修复是我国当前工作的重点吗

2019-01-08 00:55:45 336 编辑:admin 来源:本站
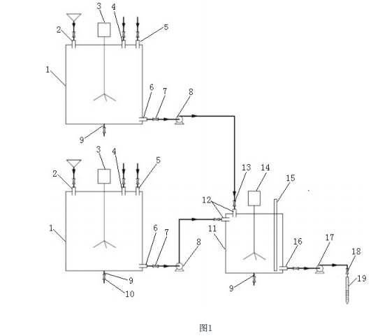
    我国耕地资源紧张,根据国家环保部2006年所发布的资料,全国受污染的耕地约 1000万hm2,占我国耕地面积的8%以上。土壤及地下水污染使得我国耕地资源紧张的问题更 加严重。污染场地修复的关注度与日剧增,污染土壤修复技术的发展成为当前工作的重点。治理场地 污染通常有异位修复和原位修复两种方法。原位修复技术由于对不需要挖掘和输送土壤, 施工措施简单,成本较低,对环境的二次污染较小,可以同时修复深层污染的土壤和地下水 等优势在污染场地修复领域得到了广泛应用。 
污染场地修复

     目前,常见的原位修复注射方式为原位注射井、原位直压注射和高压旋喷注射。然 而,原位注射井的建井周期较长且建井费用较高;原位直压注射的注射钻杆仅在钻头开孔, 药剂注射效率低,且需要边提升钻杆边注射,操作复杂,注射效率低;高压旋喷注射需要配 备的机械设备较为庞大,能耗高,且设备稳定性差。总之,现有的原位注入方式局限性多,适 用范围小,普适性差。

30

装备制造经验

立即免费获取土壤修复方案

为用户提供及时、高效、便捷的服务

在线咨询
金莎9001zz以诚为本环境希望与你携手,共创美好未来...
5